14 февраля 2024 /
0 комментариев
/
22 просмотра
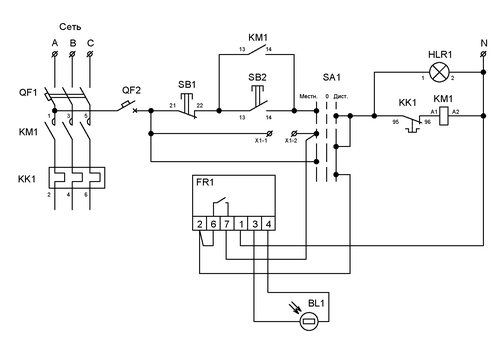
Шкаф наружного освещения с фотореле - важная часть системы освещения. В данной статье мы представляем подробную схему данного шкафа, а также рассматриваем его основные компоненты и принцип работы.

1

2

3

4

5

6

7

8

9

10

11
Ящик Texenergo ЯУО-9601-3474-ip54

12

13

14
НКУ яуо9602-3474 ip54

15
16
Ящик управления с реле ЯУО

17

18

19

20

21
Шкафы управления электрообогревом ШУО-К-10-5/380 МД

22

23

24

25
26

27

28
Шкаф управления Шу-р4

29

30
Ящик управления ЯУО 9602-3474

31

32

33

34

35

36

37
Подключение датчика освещенности фотоэлемент с выключателем

38

39
Шкаф управления уличным освещением к654у2

40

41
Шкаф ШУНО-СС.02.РВ.1к

42

43
 (1).jpg)
44

45

46

47

48

49

50

51
Шкаф управления освещением ШУО-3/15

52

53
Датчик освещенности SNS-L-07 5500w ip44

54

55

56
ЯУО 9601

57
Щит управления освещением ШУО

58

59

60
Автоматический блок управления освещением вру1

61
Датчик освещенности SNS-L-07 5500w ip44

62
ЩУОФ-25, ip65 щит управления освещением

63

64

65

66

67

68

69

70

71

72

73

74

75
Светофор т7 чертеж

76

77

78

79

80

81

82

83

84

85

86

87
88

89

90

91

92

93
Компоненты шкафа наружного освещения с фотореле
Схема шкафа включает в себя фотореле, выключатель, предохранитель, контактор и другие элементы, необходимые для автоматизации работы наружного освещения. Каждый компонент выполняет свою функцию в системе.